联系我们  4008-676-628

特种锂电系统定制

资讯中心

PuXun News

锂电池回收热潮?锂电池回收技术浅析
来源: | 作者:Jayyoung | 发布时间: 2022-07-13 | 2151 次浏览 | 🔊 点击朗读正文 ❚❚ | 分享到:
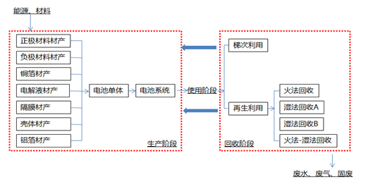
1、锂电池全生命周期评价路线图




图片



2、回收基本示意流程图


图片


[参考:退役锂电池梯级利用、容量衰减及回收流程研究论文]


3、单体电池组分


电池组分

比例

正极材料

24.8%

负极材料

16.5%

2.4%

粘合剂

3.8%

铜箔

13.3%

铝箔

12.7%

电解液

11.7%

塑料

4.2%

0.1%

热绝缘体

1.2%

电子部分

0.3%

铝壳或其它

8.9%

 

4、回收技术路线(三元为例)


目前最具有代表性的格林美新材料公司的电池材料循环再造工艺(湿法回收A)

和邦普循环科技公司的定向循环工艺(湿法回收B)。

其中湿法回收A 工艺经过预处理、酸溶浸出、萃取提纯、三元前驱体合成、三元电池材料合成等过程回收得到电池正极材料;湿法回收B工艺经过拆解、干燥热解、粉碎及机械分选、酸浸、除铜、除铁铝、粗萃、精萃、加碱陈化得到三元前驱体。可以看出两种工艺的最大区别是回收再生的产品不同,后者只对废三元锂电池中的镍、钴、锰元素进行了回收,而前者还对锂元素进行了回收并重新用于正极材料生产。

图片

湿法回收技术A路线

图片

湿法回收技术B路线

 

火法回收只需对废旧动力电池系统进行简单的拆解和放电,不需要对电池单体继续拆解而直接进行高温冶炼。同时投入造渣剂、还原剂等,通过控制反应条件进行还原熔炼,得到钴、镍、铜等金属合金,而铝、锂等金属元素进入炉渣中。


火法回收技术路线

 

火法-湿法联合回收技术最有代表性的是Umicore公司所采用的 Val'Eas 工艺。废锂电池系统经过简单的预处理拆解和放电后进行高温熔炼、浸出及氧化、高温烧结等过程重新制得电池正极材料。

图片

火法-湿法混合回收路线

 

5、不同电池类型对应的回收技术路线


三元电池火法-湿法联合回收技术的两个情景环境效益最高,特别是与磷酸铁锂电池全组分“物理法”回收技术相组合时。三元锂电池的两种湿法回收技术与磷酸铁锂全组分“物理法”回收技术组合时环境效益也较高。三元锂电池火法回收技术的组合情景中,环境效益为负值。

图片


2.22K
  • 44.4V70Ah磷酸铁锂 AGV 特种车辆 警用安防 大电流快充 防爆 锂电池
  • 特种防爆44.4V70Ah磷酸铁锂 大电流快充 防爆锂电池
  • 60V120Ah磷酸铁锂 防爆 通讯RS485协议 锂电池
  • 3.7V3.2Ah 低温防爆电子产品 锂电池
  • 3.7V3.2Ah 低温防爆电子产品 锂电池
  • 12V4.4Ah数码医疗设备 IP65防爆 锂电池
  • 24V20Ah机场仓储低速车 防爆 锂电池
  • 24V50Ah铁塔通信基站 后备电源 防爆锂电池
  • 48V80Ah 综合储能 大电流不锈钢防爆 锂电池
  • 24V铁锂太阳能路灯 20/40/50/60/80Ah 防爆锂电池
蒲迅精选/低温系列: